www.ITISkill.com
Home
SY->Module-8 : Control panel wiring - Quiz
Categories
Electrician
SY->Module-8 : Control panel wiring
1) Which gas is used in SF₆ circuit breaker? | SF₆ ನಲ್ಲಿ ಯಾವ ಗ್ಯಾಸ್ ವನ್ನು ಬಳಸಲಾಗುತ್ತದೆ ಸರ್ಕ್ಯೂಟ್ ಬ್ರೇಕರ್?
Acetylene | ಅಸಿಟಿಲೀನ್
Sulphur dioxide | ಸಲ್ಫರ್ ಡೈಆಕ್ಸೈಡ್
Sulphur hexafluoride | ಸಲ್ಫರ್ ಹೆಕ್ಸಾಫ್ಲೋರೈಡ್
Carbon dioxide | ಇಂಗಾಲದ ಡೈಆಕ್ಸೈಡ್
2) What is the purpose of the trip coil used in a circuit breakers? | ಸರ್ಕ್ಯೂಟ್ ಬ್ರೇಕರ್ಗಳಲ್ಲಿ ಬಳಸುವ ಟ್ರಿಪ್ ಕಾಯಿಲ್ನ ಉದ್ದೇಶವೇನು?
For the under voltage protection | ಕಡಿಮೆ ವೋಲ್ಟೇಜ್ ರಕ್ಷಣೆಗಾಗಿ
For the remote operation | ರಿಮೋಟ್ ಕಾರ್ಯಾಚರಣೆಗಾಗಿ
For the over voltage protection | ಓವರ್ ವೋಲ್ಟೇಜ್ ರಕ್ಷಣೆಗಾಗಿ
For the over load protection | ಓವರ್ ಲೋಡ್ ರಕ್ಷಣೆಗಾಗಿ
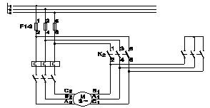
3) What is the name of the circuit as shown in the diagram? | ರೇಖಾಚಿತ್ರದಲ್ಲಿ ತೋರಿಸಿರುವಂತೆ ಸರ್ಕ್ಯೂಟ್ನ ಹೆಸರೇನು?
Power circuit of star delta starter | ಸ್ಟಾರ್ ಡೆಲ್ಟಾ ಸ್ಟಾರ್ಟರ್ನ ಪವರ್ ಸರ್ಕ್ಯೂಟ್
Control circuit of star delta starter | ಸ್ಟಾರ್ ಡೆಲ್ಟಾ ಸ್ಟಾರ್ಟರ್ನ ಕಂಟ್ರೋಲ್ ಸರ್ಕ್ಯೂಟ್
Power circuit of rotor resistance starter | ರೋಟರ್ ಪ್ರತಿರೋಧ ಸ್ಟಾರ್ಟರ್ನ ಪವರ್ ಸರ್ಕ್ಯೂಟ್
Control circuit of rotor resistance starter | ರೋಟರ್ ಪ್ರತಿರೋಧ ಸ್ಟಾರ್ಟರ್ನ ನಿಯಂತ್ರಣ ಸರ್ಕ್ಯೂಟ್
4) What is the purpose of thermal over load relay in control panel? | ನಿಯಂತ್ರಣ ಫಲಕದಲ್ಲಿ ಥರ್ಮಲ್ ಓವರ್ ಲೋಡ್ ರಿಲೇಯ ಉದ್ದೇಶವೇನು?
Switching ON/OFF the circuit | ಸರ್ಕ್ಯೂಟ್ ಆನ್ / ಆಫ್ ಮಾಡಲಾಗುತ್ತಿದೆ
Protect the circuit from earth fault | ಸರ್ಕ್ಯೂಟ್ ಅನ್ನು ಭೂಮಿಯ ದೋಷದಿಂದ ರಕ್ಷಿಸಿ
Control the circuit based on time delay | ಸಮಯ ವಿಳಂಬದ ಆಧಾರದ ಮೇಲೆ ಸರ್ಕ್ಯೂಟ್ ಅನ್ನು ನಿಯಂತ್ರಿಸಿ
Protect the motor from over loading | ಓವರ್ಲೋಡ್ನಿಂದ ಮೋಟರ್ ಅನ್ನು ರಕ್ಷಿಸಿ
5) Which device detects a physical quantity? | ಯಾವ ಸಾಧನವು ಭೌತಿಕ ಪ್ರಮಾಣವನ್ನು ಪತ್ತೆ ಮಾಡುತ್ತದೆ?
Motor | ಮೋಟಾರ್
Circuit breaker | ಸರ್ಕ್ಯೂಟ್ ಬ್ರೇಕರ್
Sensors | ಸೆನ್ಸಾರ್ಗಳು
Starter | ಸ್ಟಾರ್ಟರ್
Submit Quiz